Внимание!
2 июля 2025

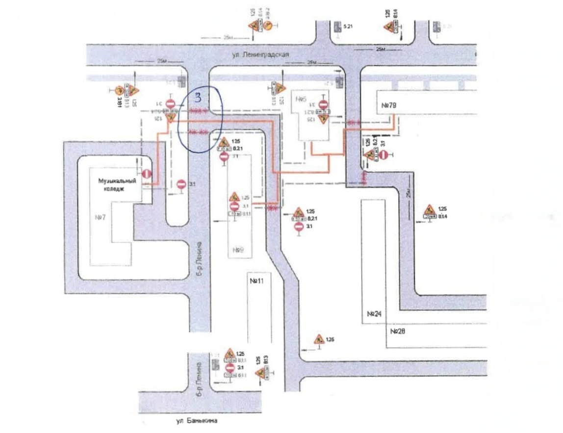
В связи с плановым проведением ремонтных работ Филиал «Самарский» ПАО «Т Плюс» будет производить земляные работы с перекрытием транспортного движения и вскрытием проезжей части бульвара Ленина в 71 квартале.
Работы будут производиться на трех участках:
- С 1 по 20 июля - вскрытие проезжей части бульвара Ленина в районе жилого дома по ул. Баныкина, 20 (участок работ выделен на схеме «1»)
- С 11 по 29 июля - вскрытие проезжей части бульвара Ленина в районе жилого дома по б-ру Ленина,13 (участок работ выделен на схеме «2»)
- С 25 июля по 1 августа - вскрытие проезжей части бульвара Ленина в районе жилого дома по б-ру Ленина, 9 (участок работ выделен на схеме «3»)
Пожалуйста, будьте внимательны и заранее выбирайте пути объезда!





